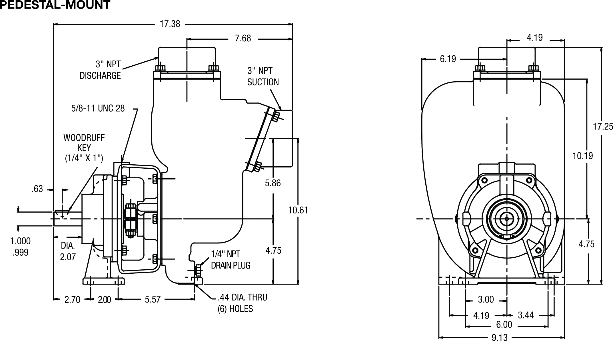
Self-priming centrifugal pumps made of Petroleum 15 are capable of producing a vacuum strong enough to lift liquids up to 25 feet above the source. The Petroleum 15 is available in three different models: PO, PG, and PE 15, and can handle a variety of fuels.
Hydraulic motors, 184TC and 215C frame motors, gas engines, and other drivers can all be readily linked to a Petroleum 15 PumPAK®, which is a fully assembled and run-tested pump end. Additionally, a bearing pedestal for belt drive or a T-frame motor is offered.
A semi-open dynamically balanced impeller and an SS drive sleeve are included as standard features, along with SS fasteners and a renewable wear plate.





|
|
PART NO.
|
ITEM NO. |
DESCRIPTION |
QTY. |
|
PART NO. |
ITEM NO. |
DESCRIPTION |
QTY. |
|
|
21291 |
1 |
CAPSCREW SS - 3/8-16 X 1.13" |
8 |
|
21268 |
14 |
HEX NUT SS - 3/8-16 |
10 |
|
|
21266 |
2 |
LOCKWASHER SS 3/8" |
18 |
|
21263 |
15 |
ACORN NUT - 3/6-16 |
2 |
|
|
35628 |
3 |
SUCTION FLANGE D - 3" NPT |
1 |
* |
21271 |
16 |
GASKET - 5/8 X 3/8 X 1/16 |
2 |
|
* |
35630 |
4 |
GASKET CORK/BUNA |
2 |
|
35650 |
17 |
PIPE PLUG SS 3/4 NPT |
1 |
|
|
35625 |
5 |
HOUSING DUCTILE |
1 |
|
21246 |
18 |
HEX HD SCREW SS 1/2-13 X 1.25 |
4 |
|
|
35629 |
6 |
DISCHARGE FLANGE D - 3" NPT |
1 |
|
21254 |
19 |
LOCKWASHER SS - 1/2 |
4 |
|
* |
22242 |
7 |
WEAR PLATE ALUMINUM |
1 |
|
22423 |
20 |
BASE - ZPS |
1 |
|
|
21262 |
8 |
FLAT HD SCR. SS - 3/8-16 X 1.25 |
2 |
|
24710 |
21 |
SPACER STL. |
2 |
|
* |
35721 |
9 |
GASKET - C-4433 |
1 |
|
21259 |
22 |
HEX HD SCREW SS 3/8-16 X 1.38 |
4 |
|
|
22499 |
10 |
IMPELLER D 5.75" DIA 1.13 I.D. |
1 |
|
35649 |
23 |
CLAMP B |
1 |
|
* |
35651 |
11 |
SEAL 1.5" T-2 CAR/SIC/VIT |
1 |
|
27585 |
24 |
EL MTR: 5-3 184TC 3450/2850 |
1 |
|
|
35627 |
12 |
ADAPTOR DUCTILE |
1 |
|
|
|
EXPLOSION PROOF |
|
|
|
21261 |
13 |
STUD SS - 3/8-16 X 1.63 |
6 |
|
|
|
|
|
* SUGGESTED REPLACEMENT PARTS
** COMPATIBLE FOR KEROSENE, JET A/8 & GASOLINE

|
PART NO. |
ITEM NO. |
DESCRIPTION |
QTY. |
|
PART NO. |
ITEM NO. |
DESCRIPTION |
QTY. |
|||||||
|
22351 |
1 |
HOUSING C |
1 |
23038 |
13 |
IMPELLER S/A - D 6.0 DIA. |
1 |
||||||||
|
35650 |
2 |
PIPE PLUG S.S. - 3/4" NPT |
1 |
22363 |
14* |
SEAL- 1.5" - TYPE 21 CAR/NRS VITON |
1 |
||||||||
|
35630 |
3* |
GASKET SUCTION - BUNA |
1 |
22345 |
15 |
ADAPTER C |
1 |
||||||||
|
22468 |
4 |
FLANGE - SUCTION C |
1 |
22461 |
16 |
HEX NUT STL - 5/8-11 |
1 |
||||||||
|
21291 |
5 |
CAP SCREW S.S.- 3/8-16 X 1.13" |
8 |
22460 |
17 |
LIFT EYE ZPS 5/8-11 X 10" |
1 |
||||||||
|
21266 |
6 |
LOCK WASHER- 3/8 |
20 |
21268 |
18 |
HEX NUT - S.S. 3/8-16 |
12 |
||||||||
|
37138 |
7* |
0 RING DISCHARGE - VITON |
1 |
22356 |
19 |
CLAMP S.S.- 1" |
2 |
||||||||
|
41481 |
8 |
PIPE PLUG C - 3/4" NPT |
1 |
21269 |
20 |
CAP SCREW- S.S. 3/8-16 X 2.25" |
2 |
||||||||
|
35721 |
9* |
GASKET - KINGERSIL C-4433 |
1 |
21256 |
21 |
CAP SCREW- S.S. 3/8-16 X 1.38" |
4 |
||||||||
|
29715 |
10* |
0 RING - VITON |
1 |
21260 |
22 |
STUD S.S. - 3/8-16 X 1.32" |
6 |
||||||||
|
22244 |
11* |
WEAR PLATE STL. |
1 |
|
|
|
|
||||||||
|
37115 |
12 |
FLAT HD. SCR. S.S. - 3/8-16 X .75" |
2 |
|
|
|
|
||||||||